直流电源SPD

您的位置: 首页 > 电涌保护器(SPD) > 电源类 电涌保护器 > 直流电源SPD

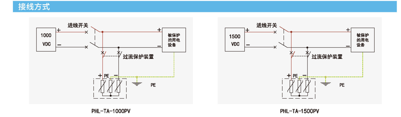
PHL-TA-1000PV

光伏类直流SPD 1000V电压系统
  • 通道数:
    直流电源

咨询热线 400-711-6763

咨询热线 400-711-6763

留言咨询
直流SPD(太阳能光伏)
产品概述
用于第二级的光伏直流电源浪涌保护器专为太阳能光伏系统设计,适用于汇流箱中的直流光伏电源保护。
符合EN5053911,GB/T18802-31光伏浪涌保护器测试标准。
主要特点
1) 完整的预接线底座,便于光伏系统特有有接线模式;
2) Y型接线方式,避免发电机电路因绝缘故障损害避雷器:
3) 特有防直流拉弧装置,避免拉弧造成事故。
最大工作电压Ucpv 1000V
标称放电电流In(8/20us) 20kA
最大放电电流Imax (8/20us) 40kA
保护电压Up (In下) <3.5kV
响应时间 <25ns
老化热脱离功能
老化指示功能 有  (指示窗口由绿色变成红色)
工作温度范围 -40℃~+80℃
遥信功能 可选配
RS-485通讯 可选配
链接导线截面积 1.5~2.5mm2
安装方式 DIN35mm导轨
外壳材料 UL94-V0
防护等级 IP20
测试标准 GB/T 18802.31/EN50539-11

—— 留言咨询 ——